- Бренды:
- Все бренды
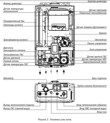
Kiturami (Китурами) World Alpha-13 (13кВт) двухконтурная модель обеспечит теплом и горячей водой жилые и нежилые помещения. Главный теплообменник из нержавеющей стали служит для защиты от конденсации и длительного срока службы прибора. Блок управления, оснащенный системой обнаружения утечки газа, автоматически останавливает работу котла. Это помогает предотвратить аварийную ситуацию.
Особенности:
- Датчик утечки газа
- Вентилятор с модуляцией скорости вращения
- Сейсмодатчик
- Функция самодиагностики
- Пластинчатый теплообменник ГВС из нержавеющей стали
- Пульт управления в комплекте
- Двухъярусный первичный теплообменник
- Циркуляционный насос с мокрым ротором
- Автоматическое выключение котла
- Отсутствует прессостат/Датчик Холла вентилятора
- Возможна установка как коаксиальной, так и раздельной системы дымоудаления
Серия World Alpha обеспечивает эффективное отопление и горячее водоснабжение в различных типах зданий и помещений. Разработанный механизм модуляции обеспечивает стабильную работу. Модельный ряд двухконтурных котлов мощностью от 13 кВт до 35 кВт оснащён пластинчатым теплообменником горячего водоснабжения, имеют датчик утечки газа, а также вентилятор с модуляцией. Газовые котлы очень популярны среди другого отопительного оборудования, поскольку газ в настоящее время является самым дешевым и эффективным видом топлива.
Выгодная цена на котлы отопления и в частности настенный газовый котел kiturami world alpha-13 обусловлена, прежде всего, огромными запасами продукции на собственном складском хранении, сотрудничеством с производителями напрямую и большими партиями поставок.
Купить настенный газовый котел kiturami world alpha-13 возможно как, самовывозом со склада, так и доставкой по Нижнему Новгороду и области. Осуществляем отправку такой продукции как, котлы отопления, а так же другого отопительного, водогрейного и газового оборудования по всей России через транспортные компании или СДЕК. На все продаваемое отопительное и газовое оборудование имеются паспорт производителя, сертификат соответствия и качества.
